熱線:021-66110810,66110819
手機:13564362870

熱線:021-66110810,66110819
手機:13564362870
常規硫化氫監測系統在熱處理現場生產過程可以通過監測硫化氫濃度進行系統的警報提示,但在惡劣氣候和惡劣環境場合中,常規的硫化氫監測系統存在硫化氫濃度監測精準度低的不足,為此提出面向金屬熱處理工藝的硫化氫監測系統設計。
進行相關信號采集、信號調理和信號顯示以及警報,完成硫化氫監測系統硬件設計;搭建硫化氫監測系統的主程序流程,實現硫化氫監測系統軟件設計。為保證設計的硫化氫監測系統的有效性,模擬生產作業過程中硫化氫監測實驗環境,利用兩種不同的硫化氫監測系統,進行生產作業中的硫化氫濃度監測仿真實驗,得出提出的硫化氫監測系統對于硫化氫濃度具有加強的感應能力。
1硫化氫監測系統硬件設計
在熱處理生產作業過程中極易產生這一高危險氣體。在日常生活中,硫化氫濃度較低時,會造成鼻腔和眼睛的不舒服,而濃度比較高時會引起人全身的不適甚至危及生命,因此對于硫化氫的監測變得極為重要,而在硫化氫監測系統的硬件設計方面,主要由傳感器模塊、處理器模塊、無線通信模塊和電源模塊等組成,硫化氫監測系統硬件結構如圖1所示。
1.1傳感器模塊
傳感器模塊即對相應的信息進行采集處理,應用電化學原理,通過傳感器測量實驗環境中空氣的硫化氫濃度,這一過程極大的利用電解池的工作原理通過硫化氫的氧化還原反應產生相應的電流信號,進而實現對信息的采集處理。在傳感器模塊中,工作電極、對電極以及參考電極是這一模塊中最為重要的三個電極,其中暴露于空氣一端的工作電極通常與環境中硫化氫氣體進行接觸,電極一端發生氧化還原反應,產生電流,外電路進行計算的到電流信息值,工作一端的電極和對電極之間相互作用產生的電流隨電解質進行傳導,使工作電極電位發生變化,極大地減弱了傳感器的工作性能,在此基礎上,參考電極的介入,很大程度改善了傳感器的敏感度和線性度,進一步增大了硫化氫濃度的測量范圍。
圖1硫化氫監測系統硬件結構圖
1.2處理器模塊
從傳感器得到的電流信號一般較為微弱,有時難以接收到,因此加入處理器模塊,對傳感器輸出的信號進行調理,使信號波感放大,同時進行電流電壓的信息轉化,這一過程很大程度幫助接收信號,是參考電極上零電流,保證恒定的電壓電位,將接收的電流信號轉化為電壓信號并在此基礎上放大。
1.3無線通信模塊
無線通信模塊即是對硫化氫氧化還原反應傳輸出電子信號進行顯示與相應濃度所發出的警報,此過程在相應的LED屏上顯示硫化氫的電流信息,同時借助鳴峰器進行硫化氫濃度超標的聲音警報,其中鳴峰器在工作時的電流較強,所以在鳴峰器前加入了三極管進行保護,以免發生短路影響對硫化氫濃度的監測[4]。
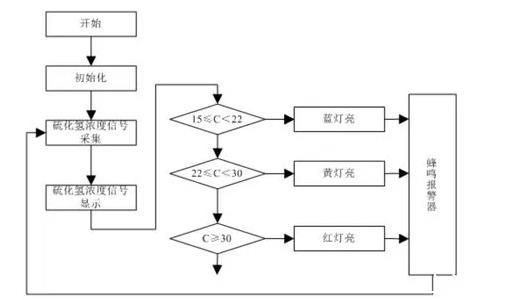
2硫化氫監測系統軟件設計
硫化氫監測系統軟件設計部分也是采用模塊化設計所得,其分為主程序、硫化氫濃度數據采集程序、相應濃度大小判斷以及報警裝置子程序所組成[5],其硫化氫監測系統軟件設計如圖2所示:
圖2硫化氫監測系統軟件流程圖
基于監測系統的硬件設計與軟件設計,實現了本文提出的面向金屬熱處理工藝的硫化氫監測系統設計。
3實驗驗證
為保證本文提出的面向金屬熱處理工藝的硫化氫監測系統設計有效性,進行仿真實驗。
驗證提出其監測準確性。由于現場實驗存在較大的不確定性,難以控制單一變量,為此本文采用仿真實驗的方式,進行監測系統準確性的驗證。仿真實驗軟件采用ansys,版本號18.0,模擬常見的金屬熱處理工藝。其中ansys設置的實驗變量參數,如表1所示。
表1實驗設置變量參數
根據實驗變量參數的設定,進行硫化氫監測準確性仿真實驗,實驗過程中,控制熱處理溫度單一變量,進行材料的熱處理操作。利用兩種硫化氫監測系統。
對其熱處理過程所產生的硫化氫,進行監測。并與實際的硫化氫數值進行對比,求出兩種監測方法,在不同熱處理溫度下的,硫化監測準確度。形成硫化氫檢監測對比結果曲線,圖3所示。
圖3硫化氫檢監測對比結果曲線
根據實驗對比結果曲線可以得出,本文提出的面向金屬熱處理工藝的硫化氫監測系統設計,叫我傳統硫化氫監測系統,具有更高的監測準確性。不受溫度變化影響,適合常規的退火,正火,淬火,回火,固溶,失效熱處理硫化氫監測。
經統計計算得出本文提出的面向金屬熱處理工藝的硫化氫監測系統,監測準確性為94.2%,傳統的硫化氫監測系統,監測準確性為76.0%,從而得出,提出的硫化氫監測系統較傳統監測系統,監測準確性提高18.2%,適合于面向金屬熱處理的硫化氫監測。
4總結
本文提出了面向金屬熱處理工藝的硫化氫監測系統設計,基于監測系統的硬件設計與軟件設計,完成了提出的系統設計,實驗數據表明,提出的硫化氫監測系統具有較高的準確性,希望本文的研究能夠為面向金屬熱處理工藝的硫化氫監測提供技術支持。
相關新聞